TD125-32/4SWHC 立式單級管道循環泵 |
||||||||||||||||
|
|
||||||||||||||||
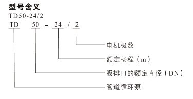
![]()
產品介紹 TD125-32/4SWHC 立式單級管道循環泵配有標準電機和機械密封。此類管道泵產品的結構與相近類型產品相比,更不易受到泵送液體中雜質的影響。 產品設計為頂部可拉出的拆裝形式,其可以在不影響管路系統的情況下對泵進行維護。 應用 產品適宜在清潔、稀薄、非侵蝕、非易爆易燃,且不含有任何可能對泵造成機械或化學損害的固體顆粒和纖維的液體中使用。具體對液體要求及應用如下;而在液體粘稠或密度較大情況下使用時會造成泵特性曲線的下降和能耗的增加。 液體溫度:-15℃~110℃ 系統最高壓力:常規型為PN12巴;特殊型為PN16巴。 TD125-32/4SWHC 立式單級管道循環泵產品在用于輸送水時,其可以用于生活用水、工業用水、冷卻系統用水和區域供熱系統的冷、熱用水。TD離心泵產品可以在以下位置使用: ·主循環泵 ·混合環路中的泵 ·鍋爐混流泵 ·燃氣冷凍機泵 ·部分流量過濾器泵 ·定壓系統用泵 ·生活熱水循環 TD125-32/4SWHC 立式單級管道循環泵產品用于工業方面。如在化工、制藥、食品加工等行業。可以用于: ·原料的輸送 ·系統增壓泵 ·混合環路循環泵 ![]() ![]() 因產品生產批次、型號不同,產品圖片及安裝尺寸僅供參考,詳情可聯系我們的銷售人員了解更多TD125-32/4SWHC 立式單級管道循環泵相關信息!
|
||||||||||||||||





















